
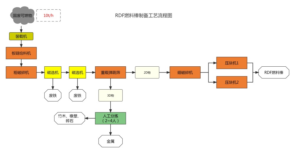
Сырье в виде горючих материалов, отобранное на линиях по переработке строительных отходов от ремонта, обычных промышленных твердых отходов, грубых строительных отходов от ремонта и других, перерабатывается в RDF-топливные брикеты с более высокой теплотворной способностью, производительность переработки составляет 10 тонн/час, сырье в виде горючих материалов после прохождения через такие процессы, как дробление, сортировка и другие операции, из него отбираются такие материалы, как металлолом, цветные металлы, кирпич и камень, которые влияют на непрерывную работу брикетировочного пресса, а оставшиеся горючие материалы прессуются брикетировочным прессом в RDF-топливные брикеты.
Сырье в виде горючих материалов, отобранное на линиях по переработке строительных отходов от ремонта, обычных промышленных твердых отходов, грубых строительных отходов от ремонта и других, перерабатывается в RDF-топливные брикеты с более высокой теплотворной способностью, производительность переработки составляет 10 тонн/час, сырье в виде горючих материалов после прохождения через такие процессы, как дробление, сортировка и другие операции, из него отбираются такие материалы, как металлолом, цветные металлы, кирпич и камень, которые влияют на непрерывную работу брикетировочного пресса, а оставшиеся горючие материалы прессуются брикетировочным прессом в RDF-топливные брикеты: металлолом и цветные металлы могут быть непосредственно реализованы, кирпич и камень могут быть реализованы в качестве сырья для строительных материалов, RDF-топливные брикеты могут быть реализованы.